1、工作原理
自動電壓調節器是由AC-DC-AC變換器、刀開關QS、斷路器QF、接觸器KM以及補償變壓器組成。AC-DC-AC變換器采用全控型電力電子器件,可以實現能量雙向流動。刀開關QS是在檢修時切到旁路狀態。接觸器KM是在補償狀態下,斷開或接通負載用。自動電壓調節器通過采樣電網電壓,實時監測電網電壓是否偏離設定值,一旦偏離設定值,即控制AC-DC-AC變換器輸出與電網電壓極性相同或相反的電壓,調節串聯在主回路中補償變壓器的電壓幅值和極性,保證負載端電壓的穩定。

2、性能特點
? 采用新型電力電子技術,電壓無極調節,調節精度高,調節過程不閃斷。
? 變換器功率部分采用LCL濾波方式,濾波效果好,輸出中無高頻諧波注入負載,對其它系統和設備沒有干擾。
? 可按用戶要求調節補償電壓,調壓速度可以設置,且采用分相控制獨立調節輸出電壓,適應嚴重不平衡負載。
? 變換器采用模塊化設計,維護方便、擴展性好。
? 具備過載保護、軟/硬件過流保護、電網過/欠壓保護、過溫保護、頻率異常保護等,提高供電的可靠性。
? 具備限流輸出功能,能夠持續有效補償,不因超載而退出運行。
? 具有故障報警及記憶功能,可存儲30個故障天的故障記錄,在存儲范圍內,不限條數。
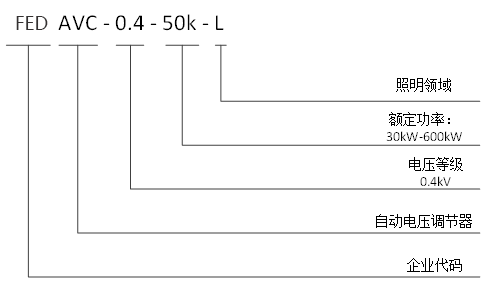
3、型號與外觀
型號說明

自動電壓調節器
4、技術參數
|
項目 |
單相220V系列 |
三相380V+N系列 |
|
|
海拔高度 |
≤1500米 |
≤1500米 |
|
|
環境溫度 |
-20~+50℃ |
-20~+50℃ |
|
|
相對濕度 |
≤90%,月平均最低溫度25℃表面無凝露 |
≤90%,月平均最低溫度25℃表面無凝露 |
|
|
污穢等級 |
Ⅲ級以下 |
Ⅲ級以下 |
|
|
工作電壓 |
AC220V(-20%~+20%) |
AC380V(-20%~+20%) |
|
|
工作頻率 |
50Hz±5% |
50Hz±5% |
|
|
輸出 |
輸出電壓 |
220V±1% |
220V±1% |
|
調壓方式 |
無極、無觸點 |
無極、無觸點 |
|
|
調節方式 |
分相調節 |
分相調節 |
|
|
諧波電壓畸變率 |
≤1% |
≤1% |
|
|
效率 |
≥95% |
≥95% |
|
|
功率因數 |
0.5 滯后到 0.7 超前 |
0.5 滯后到 0.7 超前 |
|
|
SCR旁路 |
有 |
有 |
|
|
顯示 |
7寸觸摸屏,提供參數設置、功率信息顯示、故障記錄、歷史曲線等 |
7寸觸摸屏,提供參數設置、功率信息顯示、故障記錄、歷史曲線等 |
|
|
噪音 |
≤65dB |
≤65dB |
|
|
通訊方式 |
4路RS485通信接口(支持 GPRS/WIFI 無線通訊)、以太網接口、USB接口 |
4路RS485通信接口(支持 GPRS/WIFI 無線通訊)、以太網接口、USB接口 |
|
|
保護功能 |
過載、軟/硬件過流、電網過/欠壓、過溫、頻率異常保護等 |
過載、軟/硬件過流、電網過/欠壓、過溫、頻率異常保護等 |
|
|
散熱方式 |
強制風冷 |
強制風冷 |
|
|
進線方式 |
上進線、上出線 |
上進線、上出線 |
|
|
防護等級 |
IP20 |
IP20 |
|
5、規格型號
|
整柜裝置型號 |
||||
|
常用型號 |
額定功率(kW) |
系統電壓(V) |
外形尺寸:寬*深*高(mm) |
冷卻方式 |
|
FED AVC-0.4-30k-L |
30 |
400 |
600*400*1000 |
強制風冷 |
|
FED AVC-0.4-45k-L |
45 |
400 |
600*400*1000 |
強制風冷 |
|
FED AVC-0.4-60k-L |
60 |
400 |
750*550*1400 |
強制風冷 |
|
FED AVC-0.4-90k-L |
90 |
400 |
750*550*1400 |
強制風冷 |
|
FED AVC-0.4-120k-L |
120 |
400 |
900*700*1800 |
強制風冷 |
|
FED AVC-0.4-150k-L |
150 |
400 |
900*700*1800 |
強制風冷 |